前沿拓展:整形修复机输出电压多少


任务载体:

一、怠速控制系统作用

实现发动机起动后的快速暖机过程;

自动维持发动机在目标怠速下稳定运转。即在发动机排放要求且运转稳定的前提下,尽量使发动机的怠速转速保持低,以降低怠速时的燃油消耗量。

怠速控制的具体内容包括:

启动时控制

暖机过程控制

负荷变化时的控制

反馈控制

学习控制

减速时的控制

二、怠速控制系统类型

旁通控制式

通过怠速空气控制阀控制节气门旁通空气的量来控制怠速。

三、怠速控制系统结构与原理

节气门直动式

节气门控制电机直接控制节气门的开度来控制怠速。

1. 附加空气阀式怠速控制系统

(1)双金属片式旁通空气控制阀(不受ECU控制)

双金属片式旁通空气控制阀是用来控制发动机在冷起动和暖机过程中的附加空气量,进而调整发动机的转速。

一般周围温度在-20℃以下时,旁通空气阀全开,而在60℃以上时,旁通空气阀完全关闭。

低温时旁通阀打开

高温时旁通阀关闭

(2)石蜡式怠速附加空气阀

它是根据发动机冷却液温度控制旁通空气通道的截面积。

它通过密封于阀内部热敏石蜡的热胀冷缩推动连接杆使提动阀动作,改变空气通道,控制旁通气量。

石蜡式怠速空气控制阀

2.步进电机式怠速控制系统

步进电机怠速控制系统的组成

步进电机怠速空气控制阀(IACV)

步进电机的控制电路

步进电机定子与转子相互作用原理

熄火后初始位置控制:熄火后,ECU的M-REL端子继续给EFI主继电器供电2s,以便步进电机完全打开(比如125步),旁通空气量达到大 。

起动控制:起动时,旁通空气流大(图示A)。

发动机起动后,发动机转速达的预定值由水温传感器值确定(图示A-B)。

暖机控制:随着发动机冷却液温度的上升,怠速空气控制阀的开度逐渐变小。当冷却液温度达到70℃时,暖机控制结束。

反馈控制:怠速控制的过程就是将目标转速和实际转速进行比较并使实际怠速转速逼近于目标转速的过程。

负荷变化的预控制 :发动机在怠速运转时,为了避免发动机怠速转速因为负荷的变化而产生波动甚至造成熄火,如果起动空凋系统,转动方向盘或挂档,发动机控制模块增加怠速空气控制阀的开度,增大进气量,提高发动机的怠速转速。

电气负载增多时的怠速控制 :在怠速运转时,如使用的电气负载增大(比如打开大灯),蓄电池电压就会降低。此时提高怠速,增大发电机发电量。

学习控制:系统会记忆步进电机位置和转速的关系。在进行完清洗或更换怠速空气控制阀、更换发动机控制模块或更换发动机等操作后,发动机的怠速转速可能会不稳定或不正常。 此时要进行匹配设定。

3.旋转滑阀式怠速控制系统

旋转滑阀式怠速控制系统主要由磁铁,空气旁通道、旋转滑阀和复位弹簧等组成。

复位弹簧作用:熄火后使怠速旁通道完全打开。

旋转滑阀式怠速控制阀的电路连接图

L1和L2绕向相反;

L1通电,逆时针转;

L2通电,顺时针转;

弹簧:逆时针转。

若不计复位弹簧的扭矩,则:

当占空比为50%时,L1和L2平均通电时间相等,T1=T2,电枢停止转动;

当占空比大于50%时,线圈L2的平均通电时间长,T2>T1,电枢带动旋转滑阀顺时针偏转,空气旁通道截面增小,怠速降低;

当占空比小于50%时,线圈L1的平均通电时间长,T1>T2,电枢带动旋转滑阀逆时针偏转,空气旁通道截面增大,怠速升高。

旋转滑阀根据控制脉冲信号的占空比偏转,占空比的范围约为18%(旋转滑阀关闭)至82%(旋转滑阀打开)之间。滑阀的偏转角度限定在90º内。

起动控制 :怠速空气控制阀(IACV)在复位弹簧的作用下使其开度保持大。

暖机控制 :随着发动机冷却液温度的升高,怠速空气控制阀的开度越来越小,怠速逐渐降低。

反馈控制 :如果发动机的实际转速低于目标转速,发动机控制模块控制怠速空气控制阀将阀门开大,使其转速升高并逼近目标转速;反之,将阀门关小,使其转速下降。

学习控制 :发动机控制模块(ECU)能够记忆发动机转速与占空比之间的关系并定期进行更新。

发动机负荷变化时的预控制 :在发动机转速出现变化前,发动机控制模块增加怠速空气控制阀的开度,增大进气量,提高发动机的怠速转速,保持发动机怠速运转的稳定性。

4.占空比控制的怠速控制系统

占空比大,线圈平均电流大,阀门升程高,旁通空气量大,怠速高

5.节气门直动式怠速控制系统

节气门直动式怠速控制系统取消了旁通通道,而是通过控制节气门的开启角度,调节空气通路的截面来控制充气量,实现对怠速的控制。

节气门直动式怠速控制系统主要由节气门位置传感器、怠速节气门位置传感器,怠速开关和执行器(怠速直流电动机)以及一套齿轮驱动机构组成

节气门位置传感器:是一种电位计式的传感器,其输出的电压与节气门的开度成反比,发动机控制模块根据该信号的大小和变化的速率,判断出发动机运行的各种工况,井进行各工况下的喷油量、点火正时的控制。

怠速节气门位置传感器:也是一种电位计式传感器,其输出电压的变化仅受怠速直流电机的控制。当发动机在怠速工况下运行时,怠速节气门位置传感器将其阻值的变化转换成电压信号,发动机控制模块根据该电压值确定节气门的位置,通过微量调整节气门开度来调节发动机怠速转速。

四、怠速控制系统的故障

怠速控制机构一旦发生故障,发动机就会出现怠速不稳、怠速熄火及无怠速等故障现象。

1.机械故障

节气门积碳和节气门发卡等。节气门体发卡往往是由积碳引起的。处理这类故障时,应先将沉积物清除,然后进行基本设定,系统就会恢复正常工作。

清洗节气门和进气系统积碳的方法有免拆清洗法和拆解清洗法。

2.电气故障

怠速控制机构的电气故障有:怠速开关故障、节气门电位计故障、节气门电动机故障和电气线路故障。

五、怠速控制系统的检修

1.检修注意事项

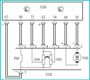
(1)节气门控制组件(J338)为一整体结构,壳体不允许打开。

(2)怠速的基本参数已由生产厂家设定在控制单元中,不需人工调整。

(3)拆装、清洗、更换节气门控制组件后或者更换过发动机控制模块ECM后,必须用专用仪器V.A.G1551或V.A.G1552重新进行一次基本设定。

2.怠速开关F60的检修

(1)测量怠速开关的供电电压

关闭点火开关,脱开节气门控制组件的导线插接器。打开点火开关,测量线束插头端子3与7之间的电压,应在9V以上。

(2)测量怠速开关的电阻

测量节气门控制组件导线插接器3与7端子之间的电阻值。当节气门关闭时,其电阻应小于1.5Ω。节气门打开时,电阻应无穷大。否则,更换节气门控制组件。

(3)检测导线有无断路与短路故障

关闭点火开关,脱开节气门控制组件J338和电脑J220之间的连接线束,测量线束两端插头上各端子间有无短路或断路故障。如有断路或短路,则应更换导线或线束。

3.怠速节气门电位计G88和节气门电位计G69的检修

(1)测量电位计的供电电压

关闭点火开关,脱开节气门控制组件的导线插接器。打开点火开关,测量线束插头端子4与7之间的电压,应为4.5V。

(2)检测导线有无断路与短路故障

关闭点火开关,脱开节气门控制组件J338和电脑J220之间的连接线束,测量线束两端插头上各端子间有无短路或断路故障。如有断路或短路,则应更换导线或线束。

4.怠速控制电动机V60的检修

(1)检查怠速控制电动机绕组的电阻

关闭点火开关,脱开节气门控制组件导线插接器。测量怠速控制电动机绕组的电阻,其阻值应符合要求(3~200Ω)。否则,更换节气门控制组件。

(2)检查供电电压

关闭点火开关,脱开节气门控制组件导线插接器。打开点火开关,测量线束插头1和2端子之间的电压,应达到规定标准(≧9V)。

案例分析:

案例:帕萨特B5轿车维修后怠速抖动

车型:帕萨特B5 GSi 1.8T轿车。

症状:一辆帕萨特B5 GSi 1.8T 轿车,因交通事故造成前部严重受损,维修时更换了前围板、散热器、风扇、曲轴V 形带盘、正时同步带、凸轮轴罩盖、凸轮轴霍尔传感器等零件,并进行了整形修复。修复后试车时,出现发动机在怠速工况时发抖的现象。

可能原因:进气系统漏气;油路压力太低;空气滤清器堵塞;喷油器雾化不良、漏油或堵塞;怠速调整不当;怠速控制阀工作不良;火花塞工作不良;高压线漏电或断路;空气流量计有故障;气缸压缩压力过低。

终诊断:进气歧管垫漏气

小结:

1.怠速控制系统作用:实现发动机起动后的快速暖机过程;自动维持发动机怠速稳定运转。

2.怠速控制系统的类型:

3.故障现象:怠速不稳、怠速熄火、无怠速。

4.故障原因:机械故障、电气故障

拓展知识:整形修复机输出电压多少

还有其他疑惑?想了解更多?可以点击 【在线咨询】